航盛粉體(原沈飛粉體) 實力保證
中國首臺流化床式氣流粉碎機誕生地
88年國內第一臺流化床式氣流粉碎機誕生于我司,首臺設備83年立項,經過五年的技術攻關,與88年成功試車。首臺設備主要滿足國內汝鐵硼磁性材料生產要求。
打破國外高端氣流粉碎機壟斷
經過不斷改進,我司設備逐漸達到國際水準,打破國內在高端氣流粉碎機方面的壟斷,特別是在超細粉碎方面,粒度穩定,分布狹窄,深受國內外用戶好評,典型行業二氧化硅消光劑、氧化鈰拋光粉、電子級新材料等。
行業內唯一獲得國家科技部新產品
環保節能:能耗降低10%;產能增加15%;粉碎系統負壓,密閉
積極響應國家節能減排、環保利民要求,三十年的粉體工程實踐,針對不同粉體的粒度要求,采用合理系統配置,降低能耗,提升產量。
全自動控制:plc程序控制;可視化界面操作;一鍵啟動、一鍵關機
溫度、流量、壓力、重量、在線粒度檢測、氧含量等傳感器實時在線檢測,程序自動調整設備運行參數,保證產品品質。
三十年粉體工程實踐,百余種粉體生產線經驗積累,熟悉各種粉體性質,不斷優化設備結構和系統匹配,加之一線品牌電氣配件,有利提高產品品質,延長設備使用壽命。
精密加工:采用數控機床加工噴嘴、分級輪、反沖氣套、排料閥等精密度要求較高部件

粒度分布集中無過粉碎現象 & "free from oversize
產品粒度分布狹窄,有利于粉體性質的利用,完美的曲線,是設備無過粉碎,即細粉含量過高的直接體現。
? 應用廣泛
氣流粉碎機應用氣流粉碎原理進行粉碎,該粉碎原理決定了其適用范圍廣、成品細度高等特點。
? 超硬物料:金剛石、碳化硅、金屬粉末等
? 高純要求的:陶瓷色料、醫藥、生化等
? 低溫要求的:醫藥、PVC
? 惰性氣體保護:通過將氣源部份的普通空氣變更為氮氣、二氧化碳氣等惰性氣體,可使本機成為惰性氣體保護設備,適用于易燃易爆、易氧化等物料的粉碎分級加工。
? 應用領域列表
|
行業
|
物料名稱
|
|
電池材料
|
鈷酸鋰、錳酸鋰、碳酸鋰、磷酸鐵鋰、四氧化三鈷、三元材料、鈦酸鋰、石墨、鎳鈷酸鋰、草酸亞鐵、二氧化錳、鎳鈷錳酸鋰
|
|
稀土磨料
|
氧化鈰、碳酸鑭鈰、碳化硅、碳化硼、金剛石、白剛玉、鋯英砂、氧化鋯、棕剛玉
|
|
化工材料
|
氧化鋁、氫氧化鋁、氧化鎂、氫氧化鎂、沉淀硫酸鋇、消光劑二氧化硅、白炭黑、阻燃劑、發泡劑、磷酸鈣、碳氟樹脂
|
|
非金屬礦
|
重鈣、重晶石、石英、滑石、硅灰石、云母、水鎂石
|
|
金屬合金
|
鐵粉、鈷粉、鎳粉、鋁粉、銅粉
|
|
醫藥食品
|
冬蟲夏草、靈芝孢子、西藥、殺菌劑、除草劑
|
|
實驗室
|
適用于含水量小于3%的大多數物料
|
|
其他材料
|
|
簡介:
流化床式氣流粉碎機是氣流粉碎機中最先進的一種超細粉碎機型,能夠滿足莫氏硬度從1到10,成品顆粒從2μm到45μm無極可調,粒度分布狹窄等要求。流化床式氣流粉碎機相對于其他粉碎設備的優勢在于粉碎后成品的雜質引入量少,粒度分布容易控制,且分布集中。在干法粉碎中,流化床式氣流粉碎機適合附加值較高的粉體,原因是能耗相對較高。目前各個行業普遍選擇氣流粉碎機,主要看中其超細粉碎能力、自動化控制減少人為控制、后期維護方便,易損件少、產品品質好,粒度可控,分布集中,極差小等特點。
原理:壓縮氣體通過拉瓦爾噴嘴加速成超音速氣流射入粉碎室,粉碎室中的物料被超音速氣流加速成流態化,互相碰撞,互相破碎,從而實現對物料的超細粉碎。粉碎后的物料被上升氣流送至分級區,由分級輪分選出符合粒度要求的細粉。未被分選出的粗粉,會返回對撞粉碎區繼續粉碎,一直粉碎到所需要的細度,最終被分級輪分選出去。攜帶成品粉料的氣流進入旋風分離器進行分離,絕大部分的成品粉料經旋風分離器分離后,由排料裝置排出。其余過細粉料和氣體進入脈沖清灰收塵器,被脈沖清灰收塵器收集下來。凈化的氣體經引風機排出機外。
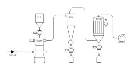
工藝流程
氣流粉碎機與旋風分離器、除塵器、引風機組成一整套粉碎系統。壓縮空氣經過濾干燥后,通過拉瓦爾噴嘴高速噴射入粉碎腔,在多股高壓氣流的交匯點處物料被反復碰撞、磨擦、剪切而粉碎,粉碎后的物料在風機抽力作用下隨上升氣流運動至分級區,在高速旋轉的分級渦輪產生的強大離心力作用下,使粗細物料分離,符合粒度要求的細顆粒通過分級輪進入旋風分離器和除塵器收集,粗顆粒下降至粉碎區繼續粉碎。
設備選型參考表(技術規格)
|
型號
|
QLM-1
|
QLM-1.5
|
QLM-2
|
QLM-3
|
QLM-3.5
|
QLM-4
|
QLM-830
|
|
原料粒度mm
|
<3mm
|
|
產品粒度μm
|
2-45微米無極可調
|
|
生產能力系數
|
0.024
|
0.075
|
0.16
|
0.4
|
0.5
|
1
|
3.5
|
|
產量范圍KG
|
2-45
|
5-135
|
15-300
|
35-650
|
45-800
|
90-1600
|
300-5000
|
|
噴咀數量
|
3
|
4
|
4
|
4
|
4
|
4
|
4
|
|
主機尺寸cm
|
Φ16*50
|
Φ25*80
|
Φ35*160
|
Φ41*200
|
Φ52*280
|
Φ70*260
|
Φ102*568
|
|
收塵器面積㎡
|
3
|
10
|
16-20
|
26-42
|
42-47
|
47-60
|
170
|
|
分機輪功率
|
1.1
|
3
|
4
|
5.5
|
7.5
|
15(11)
|
15(11)*3
|
|
電機最高轉數
|
18000
|
12000
|
8000
|
6000
|
6000
|
4000
|
4(5)000
|
|
空壓機壓力
|
≥0.7mpa
|
|
空壓機氣量
|
≥3m3
|
≥6m3
|
≥10m3
|
≥20m3
|
≥20m3
|
≥40m3
|
≥120m3
|
|
高壓風機功率
|
2.2
|
2.2
|
4
|
7.5
|
7.5
|
18.5
|
55
|
|
氣流粉碎機功率
|
3.3
|
9
|
10
|
15
|
18
|
35
|
108
|
|
標準操作空間
|
2*2*2
|
4*2*4
|
6*3*6
|
7*4*6
|
7*4*6
|
9*4*9
|
18*12*11
|